Плавный пуск асинхронного электродвигателя необходим для продления его срока эксплуатации и минимизации работ, связанных с устранением возможных поломок.
Необходимость плавного запуска
Для того чтобы обеспечить необходимую пусковую мощность, следует увеличить номинальную мощность питающей сети. По этой причине оборудование может значительно подорожать. Причем очевиден и перерасход электроэнергии.
Одним из недостатков асинхронного электродвигателя является большой ток пуска. Он превышает номинальный в 5 — 10 раз. Ток с большими бросками может также возникнуть при торможении двигателя или при его реверсе. Это ведет к нагреву обмоток статора, а также слишком больших электродинамических усилий в частях статора и ротора.
Если вследствие возникшей аварийной ситуации двигатель перегрелся и вышел из строя всегда рассматривается возможность его ремонта. Но после перегрева параметры трансформаторной стали изменяются. Отремонтированный электродвигатель обладает номинальной мощностью на 30% меньшей, чем у него была ранее.
Для того чтобы ток ограничить используют пусковые реакторы, автотрансформаторы, резисторы и устройства плавного пуска двигателей — софт-стартеры.
Прямой запуск
В электросхеме прямого пуска машина непосредственно подключена к сетевому напряжению питания.


На схеме выше показана характеристика пускового тока при прямом старте. При таком подключении повышение температуры в обмотках машины минимальное.
Подключение осуществляется с помощью контактора (пускателя). В схеме применяется реле перегрузки для защиты электродвигателя. Однако такой метод применим, когда нет ограничений по току.
Во время старта машины пусковой момент ограничивают, чтобы сгладить резкий рывок, вследствие которого могут выйти из строя механические части привода и подсоединенные механизмы.
По этой причине производители крупных электродвигателей запрещают их прямой пуск.
Подключение «звезда-треугольник»
Одним из основных способов запуска машины является электросхема «звезда-треугольник». Такой старт возможен, для двигателей, у которых все начала и концы обмоток выведены.
Управление стартом по этой схеме состоит из трех контакторов, реле перегрузки и реле времени, управляющим контакторами.


Первоначально коммутация с сетью происходит по схеме «звезда». Контакторы К1 и К3 замкнуты. Затем, через определенное время, обмотки переключаются автоматически на схему «треугольник». Контакты К3 размыкаются, а контакты К2, наоборот, замыкаются. Реле времени в электросхеме служит для управления их переключением. На нем выставляется время разгона двигателя. При этом пусковые токи существенно снижаются.
Такой способ эффективен, но применяется он не всегда.
Старт через автотрансформатор


Однако здесь есть и недостаток. В процессе работы машина переключается на сетевое напряжение, что приводит к резкому скачку тока.
Устройства плавного пуска
В условиях плавного старта асинхронной машины с использованием в электросхеме силового блока тиристоров подается ток несинусоидальной формы. Ускорение и торможение происходят за короткий промежуток времени. Многие собирают устройство плавного пуска своими руками. Это намного снижает его цену.


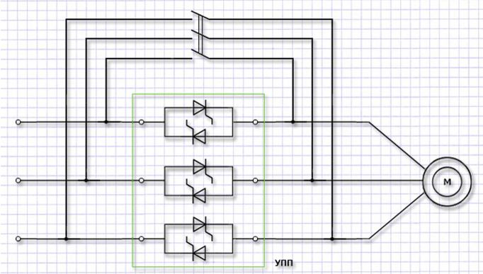
В этой схеме тиристоры подключены в цепи параллельно по встречному принципу. К общему электроду поступает управляющее напряжение. Такое устройство принято называть симистором. В случае трехфазной системы он присутствует в каждом проводе.
Для того чтобы отвести тепло, выделяемое при нагревании полупроводников, применяются радиаторы. Габариты, вес и цена устройств при этом возрастает.
Существует и другой вариант для решения проблемы нагрева. В схему подключают шунтирующий контакт. После старта контакты замыкаются. В этом случае возникает параллельная цепь, сопротивление которой меньше сопротивления полупроводников. А ток, как известно, выбирает путь наименьшего сопротивления. Пока происходит этот процесс, симисторы остывают. Пример такого подключения приведен ниже на рисунке.


Типы устройств плавного старта
Их можно разделить на четыре категории.
- Регулирующие пусковой момент. Принцип действия их таков, что они осуществляют контроль одной фазы. Но при контроле плавного старта не снижают пусковые токи. Поэтому спектр применения их ограничен.
- Регулирующие напряжение с отсутствием сигнала обратной связи. Работают они по заданной программе и являются одними из самых распространенных в использовании.
- Регулирующие напряжение с сигналом обратной связи. Их принцип действия — способность менять напряжение и регулировать величину тока в заданном диапазоне.
- Регулирующие ток с наличием сигнала обратной связи. Являются самыми современными из всех устройств подобного типа. Обеспечивают наибольшую точность управления.
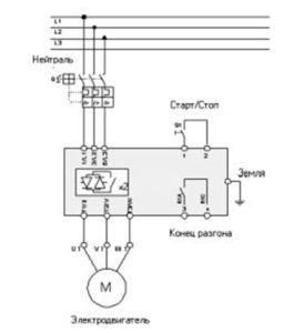
Софт-стартеры


С ними старт электродвигателя происходит с постепенным увеличением напряжения. Кроме этого, регулируется время разгона и время его торможения. Для того чтобы пониженное начальное напряжение не могло в электросхеме значительно снизить пусковой момент, его устанавливают в диапазоне 30 — 60% от номинального.
Плавная регулировка напряжения дает возможность плавного ускорения двигателя до номинальной скорости.


Однако существует ряд особенностей, которые обязательно следует учитывать при их выборе.
- Первое — это обязательный учет тока асинхронной машины. Поэтому выбор софт-стартера необходимо осуществлять учитывая полный ток нагрузки, не превышающий тока предельной нагрузки самого устройства,
- Второе — максимальное число стартов в час. Как правило, оно ограничено софт-стартером. Число запусков в час самой машины не должно превышать этот параметр,
- Третье — это напряжение самой электрической сети. Оно должно соответствовать паспортному значению устройства. Несоответствие может привести к его поломке.